Отключение ГВ. Отключение главного выключателя может происходить по команде с пульта машиниста и автоматически, при возникновении неисправностей в схеме электровоза.
Исследовали электрические цепи управления электровоза переменного тока
Цель работы:
Исследовать силовые электрические цепи моторного вагона электропоезда переменного тока ЭР9Е
Порядок работы:
1. Назначение
2. Принцип действия
3. Схема
4. Вывод
Назначение
Силовые электрические цепи предназначены, посредством специальных электрических аппаратов, для подачи напряжения на тяговые двигатели и другие устройства электропоезда.
После того как поднят токоприемник, включен главный выключатель, подано высокое напряжение и введены в работу вспомогательные машины и устройства, могут быть приведены в действие силовые цепи электропоезда.
Все электрическое оборудование на электропоездах соединяют в электрические цепи: силовую, вспомогательную и управления, которые графически изображают схемами. На электрической схеме условными изображениями показывают электрические аппараты, приборы и соединения между ними в той последовательности, в какой они выполнены на вагоне.
Электрическая схема позволяет проследить путь прохождения тока, взаимодействие аппаратов, определить возможные неисправности. Существуют принципиальные и монтажные схемы. На принципиальных схемах показывают лишь условные изображения катушек и контактов и соединяющие их провода. На монтажных схемах показывают все выводные зажимы аппаратов и приборов, клеммовые рейки, провода с их отпайками и разветвлениями, полную нумерацию и буквенные обозначения проводов. Электрические схемы вычерчивают отдельно для каждого типа вагона: моторного, головного и прицепного. Кроме того, для облегчения изучения и скорейшего усвоения схемы моторного, головного и прицепного вагонов условно разделяют на схемы силовой цепи, вспомогательных цепей и цепей управления.
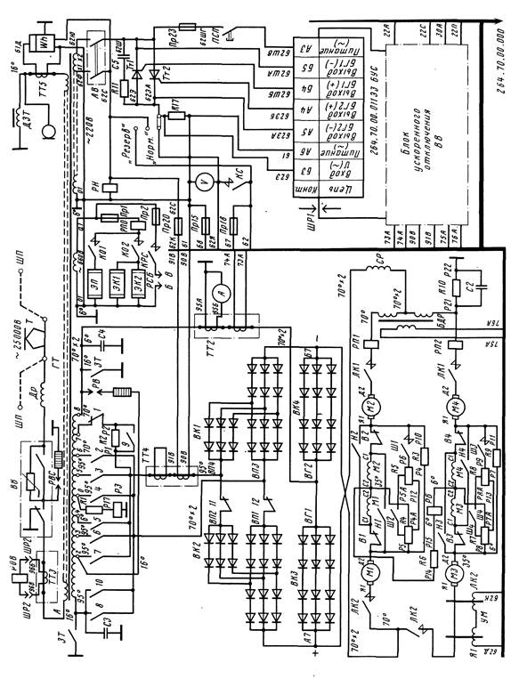
Рис.1. Схема силовых электрических цепей моторного вагона ЭР9Е
В силовую цепь моторного вагона входят аппараты, питающиеся от контактной сети напряжением 25 кВ. К ним относятся токоприемник, устройство защиты от радиопомех, разрядник, высоковольтный выключатель и первичная обмотка трансформатора. В силовую цепь входят также все устройства, питающиеся от вторичной тяговой обмотки трансформатора. К таким устройствам относят тяговые двигатели, линейные контакторы, сглаживающий реактор, реверсор, выпрямительную установку, силовой контроллер, с помощью которого выпрямительная установка подключается к выводам секций вторичной обмотки трансформатора, и т. д.
В принципиальных электрических схемах приборы и аппараты условно изображают в положении, в котором они находятся при обесточенной цепи управления, отсутствии напряжения в контактной сети, заземленной обмотке высшего напряжения силового трансформатора, открытых дверях высоковольтных шкафов и открытой лестнице подъема на крышу. При этом отсутствует сжатый воздух в цепях управления, вал реверсора находится в положении «Вперед», вал группового переключателя - на 1-й позиции.
Провода, соединяющие отдельные элементы электрооборудования данного вагона и непосредственно не связанные с проводами других вагонов, обозначают теми же номерами с добавлением буквенных индексов (1А, 1Б и т. д.)
В силовую схему моторного вагона входят: тяговый трансформатор ГТ (рис. 1), главный контроллер ГК, полупроводниковая выпрямительная установка ВК1 - ВК4, тяговые электродвигатели M1 - М4, сглаживающий реактор СР, линейные контакторы ЛК1 и ЛК2, резисторы и другие аппараты.
История
создания дизельного двигателя
Двигатель внутреннего сгорания был изобретён в 1860 году французским механиком Э. Ленуаром. Своё название он получил из-за того, что топливо в нём сжигалось не снаружи, а внутри цилиндра двигателя. Аппарат Ленуара имел несовершенную конструкцию, низкий КПД (около 3%) и через несколько лет был вытес ...
Какие признаки определяют регулярную форму организации движения судов
Формы организации движения судов определяются главным образом характером грузопотоков. Устойчивые и массовые грузопотоки создают условия для специализации перевозочного комплекса (флот, порты), а это, в свою очередь, подразумевает привязку определенных судов к какому-то направлению перевозок. Напри ...
Динамический расчет стабилизатора
Работа импульсной части зависит от силовой схемы, непрерывной- от свойств электрических элементов нагрузки, логической- от закона модуляции, реализуемого в схеме управления широтно-импульсного преобразователя. При наличии обратных связей электромагнитные процессы в преобразователе зависят не только ...



